

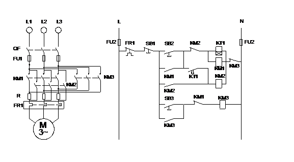
| 序号 | 名称 | 数量 | 备注 |
| 1 | 电源仪表及控制屏 | 1 | 提供三相四线制380V、220V |
| 2 | 异步电动机 | 1 | |
| 3 | 交流接触器 | 3 | |
| 4 | 时间继电器 | 1 | |
| 5 | 按钮开关 | 3 | |
| 6 | 万用表、剥线钳、螺丝刀、尖嘴钳等 | 1套 | |
| 7 | 导线若干 |
品牌理念
标准流程
有效沟通
专业管理
优秀团队
品质保证
无忧售后
生产基地:上海松江叶榭工业园
业务电话:021-56311657 , 56411696 , 业务传真:021-56411696 公司邮箱:shanghaimaoyu@126.com 教学设备厂 沪公网安备 31010702001294 号 沪ICP备13020377号-1 |